正好手头上有一份储能集装箱电站的资料,一起来看看模组是怎样组成的,并了解它在储能集装箱中的位置。
一、储能集装箱
先看单集装箱的吧,每个电池舱有 14 个电池簇,每簇含 13 个电池箱与主控功率箱,每箱由 16 个电芯组成 1P16S 模组,电芯为 280Ah 磷酸铁锂,簇标压 665V,电芯循环≥6000 次(25±2℃,80% EOL)。
该储能集装箱(电池舱)配 2 台 12.5KW 分体式立柜空调,总制冷 25KW,风冷控温 5-30℃,保障电芯稳定运行。

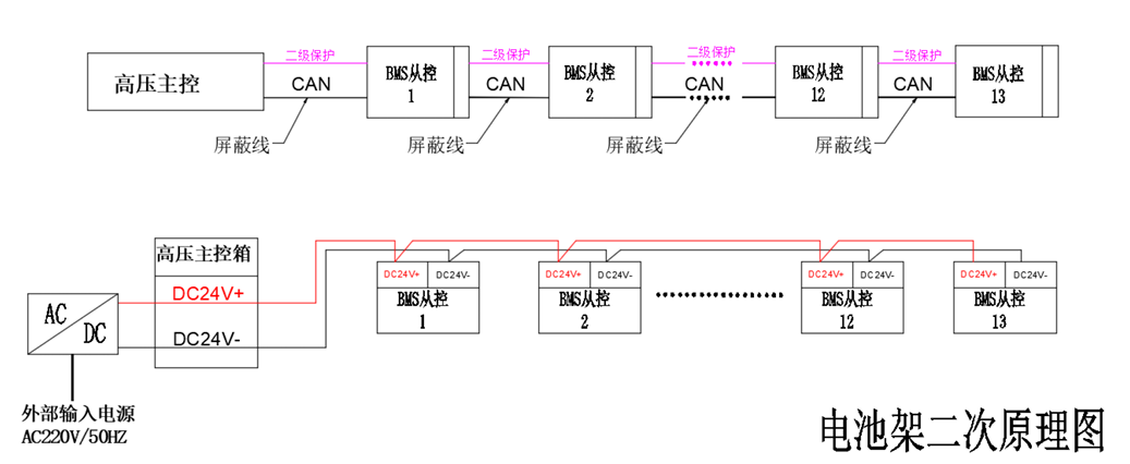
电池簇或者电池架的原理图。

BMS架构:采用主从控制,管理单元24V供电,CAN通信。

二、电芯参数
1、容量和能量:
项目所用电芯为磷酸铁锂电芯,标称容量为 280Ah,标称能量为 896Wh;
出货时要求供应商保持 40% SOC 状态,容量为 112±1Ah;
2、工作电压范围:
温度> 0℃时,工作电压范围为 2.5-3.65V,
温度≤ 0℃时,工作电压范围为 2.0-3.65V;
3、物理特性:
电芯尺寸: T 71.7×W 173.9×H 207.3mm;
电芯重量为 5.35±0.15Kg,能量密度170Wh/kg、355Wh/L。
4、循环寿命:
循环寿命方面,在 25±2℃、初始夹紧力 300Kgf、标准充放电测试的条件下,电芯循环寿命在 80% EOL(寿命终止)时不低于 6000 次。
5、环境适应性:
工作温度范围:充电为 0-60℃,放电时为 – 30-60℃;
存储温度范围:为 – 40-60℃,且要求存储环境湿度不超过 90% RH 且无凝露;
电芯自放电率:在 40% SOC、25±2℃的存储条件下,每月要求不超过 3%。

三、模组构成
1、容量和能量:
电池模组为 1P8S-280Ah,由8颗电芯组成,标称电压为 25.6V,标称能量为 7.168kWh,寿命终止时可用能量(80% 初始能量)为 5.734kWh,能量密度在常温、1C 条件下为 162Wh/kg。
2、模组工作电压范围:
随温度不同有所区分,当单体电芯电压处于 2.5-3.65V 且温度大于 0℃时,模组工作电压范围为 20.0-29.2V;当单体电芯电压处于 2.0-3.65V 且温度不大于 0℃时,模组工作电压范围为 16.0-29.2V,可适配不同温度场景下的系统运行需求。
在使用过程中,模组建议的 SOC 使用范围为 5%-95%,以此避免因过充或过放对模组性能及寿命造成影响。
3、环境适应性:
模组工作温度:充电时的范围为 0-60℃,放电时为 – 30-60℃;
存储温度范围: – 40-60℃,且要求存储环境湿度不超过 90% RH 且无凝露,工作湿度范围为 20%-95%。
模组自放电率:在 40% SOC、25±2℃的存储条件下,每月为 3%。
4、物理尺寸:
模组尺寸为长 621.8mm× 宽 178.4mm× 高 220.7mm,单模组重量为 44.3±0.6Kg,标准化的尺寸与重量设计,便于集成到电池箱、电池簇中。
5、模组组成
模组采用双钢带捆绑式,两端端板固定,推测电芯中间采用回形框,上部采用绝缘板。

三、电池箱
单个电池箱为 1P16S,含 2 个上述模组,采用激光焊接汇流排、专用线束集成板,电芯做绝缘处理,材料达 V0 阻燃级,满足热扩散要求,还配置 BMS 采样模块采集电压、温度参数。

电池箱设计时,还需考虑箱体强度,通风散热能力及电芯连接的可靠性。


